在线客服系统
柴油发电机组厂家
联系电话

通知公告

柴油发电机机组简易操作说明

柴油发电机机组简易操作说明

机组简易操作说明科迈控制器一、开机前的检查:(1)将机组安置在平坦的屋内场地,屋内通风应保持良好,排风排气应保证充足。(2)保持机组整洁无污垢。(3)检查机油的牌号是否与柴油机说明书规定的相同,检查机油油位,如不足应加足,并按说明书规定周期...
查看详情 +
一台出口俄罗斯的船用应急柴油发电机组准备打包大货

一台出口俄罗斯的船用应急柴油发电机组准备打包大货

本机组配置:玉柴润威发动机配套康富三波电机静音箱采用重防腐涂层处理,底座采用槽钢结构焊接,槽钢底座可能没有钢板折弯的那种底座美观,但是由于此机组是在海船的甲板上使用,长期要遭受海水以及盐雾的腐蚀,久而久之,难免底座会被腐蚀生锈,钢板折弯生锈...
查看详情 +
用户如何选择可靠的发电机组

用户如何选择可靠的发电机组

第一步:明确你的真实需求 (这是基础!)核心目的:安全可靠,售后有保障。备用电源: 应对市电故障(如医院、数据中心、工厂、办公楼)。对启动速度、可靠性要求极高。常用电源: 无市电或市电不稳定地区作为主要电源(如矿山、偏远工地、海岛)。对燃油...
查看详情 +
关于科迈控制器简易操作说明

关于科迈控制器简易操作说明

科迈控制器一、开机前的检查:(1)将机组安置在平坦的屋内场地,屋内通风应保持良好,排风排气应保证充足。(2)保持机组整洁无污垢。(3)检查机油的牌号是否与柴油机说明书规定的相同,检查机油油位,如不足应加足,并按说明书规定周期更换机油。(4)...
查看详情 +
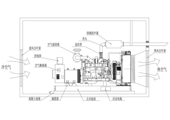
关于柴油发电机组的安装指南

关于柴油发电机组的安装指南

2.安 装2.1概述当用户选用好柴油发电机组具体的型号后,该机组的体积、重量、功率、使用类型均已确定,结合用户的实际使用要求使用地点及控制系统和配电系统等具体情况,则可制定柴油发电机组的安装计划和实施法案了。本章节为了配合用户安装,对机组的...
查看详情 +
关于发电机组的维护保养

关于发电机组的维护保养

维护保养1概述△ 针对不同类型的机组,用户还应参阅成套的发动机使用维护保养说明书给予正确实施;△ 为了获得机组最大的运行安全和使用寿命,对机组定期进行维护保养至关重要,如果能严格遵守机组维护保养的相关条例,就可保证机组的性能和避免对环境的破...
查看详情 +
关于深海控制器DSE7320简易操作说明

关于深海控制器DSE7320简易操作说明

深海DSE7320控制器一、开机前的检查:(1)将机组安置在平坦的屋内场地,屋内通风应保持良好,排风排气应保证充足。箱式机组可以直接安置于室外,只须保证进排风的条件即可。(2)保持机组整洁无污垢。(3)检查机油的牌号是否与柴油机说明书规定的...
查看详情 +
HGM6110N/NC/CAN控制器系列简易操作说明

HGM6110N/NC/CAN控制器系列简易操作说明

HGM6110N/NC/CAN控制器一、开机前的检查:(1)将机组安置在平坦的屋内场地,屋内通风应保持良好,排风排气应保证充足。箱式机组可以直接安置于室外,只须保证进排风的条件即可。(2)保持机组整洁无污垢。(3)检查机油的牌号是否与柴油机...
查看详情 +